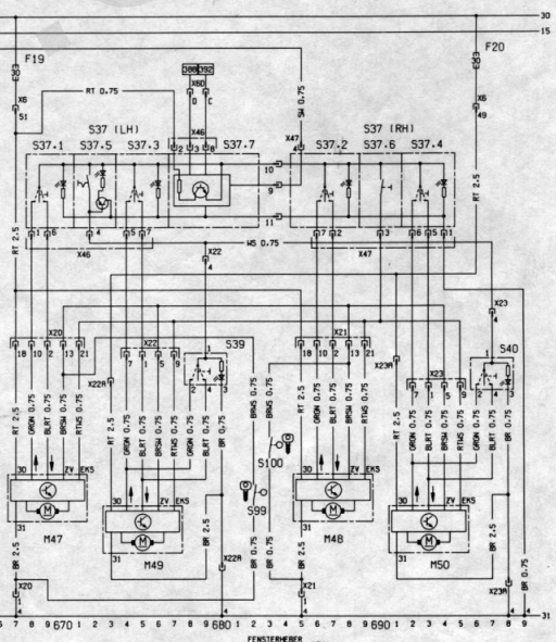
Identificação dos fios do vidro elétrico, travas elétricas e alarme.
Re: Identificação dos fios do vidro elétrico, travas elétricas e alarme.
Primeiro verifique se a função um-toque está habilitada em todos os vidros.
pressione para subir e mantenha o botão pressionado por uns 3 a 4 segundos após o fechamento total.
Em seguida deve ser possível abaixar o vidro completamente dando apenas um toque longo no botão.
Se depois disso a subida pelo alarme nao funcionar, é defeito no módulo que fica junto a cada motor ou interrupção no chicote.
Deixo um video que fiz a respeito dos vidros elétricos.
pressione para subir e mantenha o botão pressionado por uns 3 a 4 segundos após o fechamento total.
Em seguida deve ser possível abaixar o vidro completamente dando apenas um toque longo no botão.
Se depois disso a subida pelo alarme nao funcionar, é defeito no módulo que fica junto a cada motor ou interrupção no chicote.
Deixo um video que fiz a respeito dos vidros elétricos.
-
- Omegueiro iniciante
- Mensagens: 41
- Registrado em: 22 Set 2020, 00:06
Re: Identificação dos fios do vidro elétrico, travas elétricas e alarme.
Parabéns pelo Excelente vídeo, caro Danrmp. Assisti até o final e agora vou lhe incomodar (rsrs). Vou conferir a fiação no conector X6. Algumas particularidades que notei no meu carro são as seguintes.danrmp escreveu:Primeiro verifique se a função um-toque está habilitada em todos os vidros.
pressione para subir e mantenha o botão pressionado por uns 3 a 4 segundos após o fechamento total.
Em seguida deve ser possível abaixar o vidro completamente dando apenas um toque longo no botão.
Se depois disso a subida pelo alarme nao funcionar, é defeito no módulo que fica junto a cada motor ou interrupção no chicote.
Deixo um video que fiz a respeito dos vidros elétricos.
1) quando ligo a chave, consigo programar o modo um-toque para todos os vidros, mas ao desligar chave e religar, os vidros dianteiros perdem a programação.
2) No final de seu vídeo, você mostrou a função de quando desligamos a chave, os leds dos botões acionadores continuam ativos por um tempo, ou seja, mesma função que é visto nos módulos universais que são instalados. Tenho um módulo instalado em um FORD KA da minha esposa e funciona dessa forma que você explicou. Porém, no meu Omega ao desligar a chave os leds se apagam.
Abri a lateral da coluna onde você estava focando em seu vídeo, para poder instalar o alarme positron que comprei. Algum antigo proprietário já havia instalado alarme, mas simplesmente retirou e deixou todos os conectores do antigo alarme ligados. Achei uma besteira pois o cara retira o módulo alarme e larga todos os conectores na coluna. Pode até ser serviço de instalador. Fiz as ligações e funcionou tudo ok com exceção dos vidros dianteiros que comentei.
Me tira uma dúvida. Existe uma linha 30 que vai para o interior das portas que vi naquele esquema elétrico mais simples, essa linha é responsável por manter a programação do 1-toque ? Porque se essa ligação estiver "faltando" para as portas dianteiras pode ser o meu problema.
Não sei se isso também pode ocasionar problema mas o antigo dono me falou que tentaram roubar o carro e estragaram a fechadura do lado motorista. Ele só usava a porta traseira para destravar o carro. Ainda não abri a porta motorista para verificar isso, mas sei que pelo positron, todas as portas estão travando e destravando corretamente quando aciono o chaveiro.
Desculpe o "livro" e a recorrer tanto a você, mas vi que é um cara experiente com esse carro. Outra dúvida. Onde você conseguiu esse esquema elétrico do omega (em alemão ainda). Grande abraço.
Re: Identificação dos fios do vidro elétrico, travas elétricas e alarme.
Vamos lá.
resumidamente, o funcionamento é assim:
Os motores de portas recebem 6 fios:
-Positivo linha 30
-Negativo
-Sinal Subir (+)
-Sinal Descer (+)
-Sinal Fechar (alarme) (-)
-Sinal antiesmagamento desativado
quem habilita ou não o funcionamento (seja na chave ou com a porta do motorista aberta) é uma pequena placa abaixo dos botões do lado esquerdo. por isso as portas recebem linha 30, para funcionar mesmo com a chave desligada
pela sua descrição, se os vidros dianteiros perdem a programação ao desligar a chave, é certo que interromperam esta linha 30 e ligaram na linha 15.
O mesmo para a placa. é comum os transistores dela queimarem e aí ligam a linha 30 no fio marrom/branco que é quem alimenta o pino comum dos botões.
Sobre o esquema, é um manual de reparações chamado So Wirds Gemacht. Comprei no eBay a alguns anos.
resumidamente, o funcionamento é assim:
Os motores de portas recebem 6 fios:
-Positivo linha 30
-Negativo
-Sinal Subir (+)
-Sinal Descer (+)
-Sinal Fechar (alarme) (-)
-Sinal antiesmagamento desativado
quem habilita ou não o funcionamento (seja na chave ou com a porta do motorista aberta) é uma pequena placa abaixo dos botões do lado esquerdo. por isso as portas recebem linha 30, para funcionar mesmo com a chave desligada
pela sua descrição, se os vidros dianteiros perdem a programação ao desligar a chave, é certo que interromperam esta linha 30 e ligaram na linha 15.
O mesmo para a placa. é comum os transistores dela queimarem e aí ligam a linha 30 no fio marrom/branco que é quem alimenta o pino comum dos botões.
Sobre o esquema, é um manual de reparações chamado So Wirds Gemacht. Comprei no eBay a alguns anos.
-
- Omegueiro iniciante
- Mensagens: 41
- Registrado em: 22 Set 2020, 00:06
Re: Identificação dos fios do vidro elétrico, travas elétricas e alarme.
Obrigado Danrmp, vou conferir a alimentação. Pelo visto a plaquinha que comentou deve ser um oscilador monoestável (timer) que mantém a linha ligada por um tempo, certo ? Você poderia me passar a parte onde tem a ligação da placa que está abaixo dos botões para eu dar uma conferida ? Agradeço novamente.
Re: Identificação dos fios do vidro elétrico, travas elétricas e alarme.
não é oscilador, ela fica ligada indefinidamente até que alguma das 3 portas seja aberta.
na minha garagem tem um post falando do conserto dela, talvez te de uma luz.
na minha garagem tem um post falando do conserto dela, talvez te de uma luz.
-
- Omegueiro iniciante
- Mensagens: 41
- Registrado em: 22 Set 2020, 00:06
Re: Identificação dos fios do vidro elétrico, travas elétricas e alarme.
Olá caro Danrmp. Hoje tirei um tempinho para fazer aquelas verificações. Exatamente aquilo que comentamos, a linha 30 (terminal 51 de x6) tinha sido ligado em um relé colocado por alguém, interrompendo a linha 30 quando se desligava a ignição. /ainda não descobri onde ligaram a bobina do relé, mas creio que estava no antigo alarme. Refiz a ligação, eliminei o relé, mas dai o positron não funcionava. Pelo que percebi é como se o positron verificasse que a chave está no contato e dai ele não atua, pois se eu desligar o fio 30 que refiz, ele entra em funcionamento normal.danrmp escreveu:não é oscilador, ela fica ligada indefinidamente até que alguma das 3 portas seja aberta.
na minha garagem tem um post falando do conserto dela, talvez te de uma luz.
Parti para a plaquinha. Retirei e vi que tem o mesmo problema que você comentou no seu artigo. Um dos transistores "rachou" e não consegui ver código para localizar datasheet. Os outros dois estão abertos.
Como você já mexeu e trocou esses componentes, poderia me confirmar se o da primeira foto é um PNP e os da segunda foto são NPN´s ? Vou tentar recuperar a plaquinha também. Caso eu não consiga, pelo que entendi da sua explicação ela só tem função de manter alimentação nos motores enquanto nenhuma das 3 portas (passageiro dianteira e as 2 traseiras) não forem abertas ? Porque se eu não conseguir, talvez tentarei montar alguma coisa com portas lógicas (adaptação). Tenho muitos circuitos integrados TTL ainda e poderia montar algo pois embaixo das chaves tem bastante espaço para acomodar um CKT.
Desculpe te incomodar, mas com suas dicas já estou quase chegando lá. Grande abraço.
Re: Identificação dos fios do vidro elétrico, travas elétricas e alarme.
Olá, esse de cima é um PNP e eu substitui ele por um BC557.
Os dois do meio são NPN e vc pode usar o BC548.
Na ocasião eu não tinha transistor SMD em casa e usei encapsulamento TO92 mesmo. Ficou meio tosko mas funcionou.
Vou deixar o link do meu post caso mais alguém chegue aqui e não consiga encontrar.
http://forum.clubedoomegabrasil.com.br/ ... t=10#p2290
Os dois do meio são NPN e vc pode usar o BC548.
Na ocasião eu não tinha transistor SMD em casa e usei encapsulamento TO92 mesmo. Ficou meio tosko mas funcionou.
Correto, e também habilita os vidros ao abrir a porta do motorista (o interruptor do motorista é duplo, um contato vai para a lampada do teto, o outro vai para os botões de vidro / cigarra de farol aceso)pelo que entendi da sua explicação ela só tem função de manter alimentação nos motores enquanto nenhuma das 3 portas (passageiro dianteira e as 2 traseiras) não forem abertas ?
Vou deixar o link do meu post caso mais alguém chegue aqui e não consiga encontrar.
http://forum.clubedoomegabrasil.com.br/ ... t=10#p2290
-
- Omegueiro iniciante
- Mensagens: 41
- Registrado em: 22 Set 2020, 00:06
Re: Identificação dos fios do vidro elétrico, travas elétricas e alarme.
Muito obrigado por compartilhar seus conhecimentos na área. Vou tentar recuperar a placa, mas vou usar TO92 mesmo pois também não tenho SMD. Quando você falou da cigarra de farol aceso lembrei que o dono anterior disse ter pedido para alguém desligar essa cigarra. Então o defeito da plaquinha já tinha acontecido. Eu vi que na lampada de cortesia haviam fios isolados, acho que do terminal TX e 31 (provavelmente do sinal que esta comentando. Também estou refazendo isto. Só mais uma dúvida. Onde está localizada essa cigarra dos faróis ?danrmp escreveu:Olá, esse de cima é um PNP e eu substitui ele por um BC557.
Os dois do meio são NPN e vc pode usar o BC548.
Na ocasião eu não tinha transistor SMD em casa e usei encapsulamento TO92 mesmo. Ficou meio tosko mas funcionou.
Correto, e também habilita os vidros ao abrir a porta do motorista (o interruptor do motorista é duplo, um contato vai para a lampada do teto, o outro vai para os botões de vidro / cigarra de farol aceso)pelo que entendi da sua explicação ela só tem função de manter alimentação nos motores enquanto nenhuma das 3 portas (passageiro dianteira e as 2 traseiras) não forem abertas ?
Vou deixar o link do meu post caso mais alguém chegue aqui e não consiga encontrar.
http://forum.clubedoomegabrasil.com.br/ ... t=10#p2290
Re: Identificação dos fios do vidro elétrico, travas elétricas e alarme.
Os terminais da lâmpada interna são:
30 (+ constante)
31 (-)
15 (ignição)
TK (portas)
A cigarra dos faróis fica na caixa de fusíveis, salvo engano é o primeiro "rele" da esquerda pra direita. Até 94 é um preto que usa uma chapinha oscilante, de 95 pra frente é cinza com um buzzer comandado por um circuito integrado CMOS (acho que é um 4001. esqueci.)
30 (+ constante)
31 (-)
15 (ignição)
TK (portas)
A cigarra dos faróis fica na caixa de fusíveis, salvo engano é o primeiro "rele" da esquerda pra direita. Até 94 é um preto que usa uma chapinha oscilante, de 95 pra frente é cinza com um buzzer comandado por um circuito integrado CMOS (acho que é um 4001. esqueci.)
-
- Omegueiro iniciante
- Mensagens: 41
- Registrado em: 22 Set 2020, 00:06
Re: Identificação dos fios do vidro elétrico, travas elétricas e alarme.
Novamente muito obrigado por dividir conosco seus conhecimentos. A caixa de fusíveis já está fora mesmo, vou dar uma olhada. Com suas dicas já vou "matar dois coelhos com uma cajadada só"... rsrs.. valeu mesmo.. precisando de algo em eletrônica e que esteja ao meu alcance é só chamar. Grande abraço.danrmp escreveu:Os terminais da lâmpada interna são:
30 (+ constante)
31 (-)
15 (ignição)
TK (portas)
A cigarra dos faróis fica na caixa de fusíveis, salvo engano é o primeiro "rele" da esquerda pra direita. Até 94 é um preto que usa uma chapinha oscilante, de 95 pra frente é cinza com um buzzer comandado por um circuito integrado CMOS (acho que é um 4001. esqueci.)
